电子模块应用技巧 看不懂电路图,怎么办?掌握这些模块电路,可以让你轻轻松松看懂

小编头像

小编

管理员

发布于:2025年05月05日

98 阅读 · 0 评论

看不懂电路图,怎么办?掌握这些模块电路,可以让你轻轻松松看懂

现在,很多喜欢电子的朋友,都比较苦恼,分立的电子元器件,都认识,电阻电容,都会,但是就是看不懂电路图,一旦他们组合在一起了,就分不清东南西北,找不到方向了,技术男分析了一下原因,可能是因为,基本的模块电路,你还没有掌握,今天给大家分享一下,希望您有所收获!

先来几副电路图:

TDA2030电路图

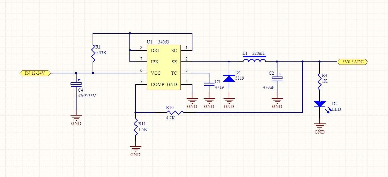
34063电路图

555电路

TDA2030电路图

三极管分立元件电路

好了,看完以上这些电路图,大家能够看得明白,每一个电路图,到底是怎样运行的吗?如果你能够看懂,那恭喜你,你已经入门电子设计了,如果你还没看懂,请你不要失去信心,接下来,我们开始学习,基础模块电路。

第一部分:电源电路

直流稳压电源是电子设备的能源电路,关系到整个电路设计的稳定性和可靠性,是电路设计中非常关键的一个环节。本节重点介绍三端固定式(正、负压)集成稳压器、三端可调式(正、负压)集成稳压器以及 DC-DC 电路等组成的典型电路设计。

电源处理框图

整流电路的作用是将交流电压 U1变换成脉动的直流 U2,它主要有半波整流、全波整流方式,可以由整流二极管构成整流桥堆来执行,常见的整流二极管有 IN4007、 IN5148 等,桥堆有 RS210 等。滤波电路作用是将脉动直流 U2滤除纹波,变成纹波小的 U3,常见的电路2有 RC 滤波、 KL 滤波、∏型滤波等,常用的选 RC 滤波电路。

集中整流形式

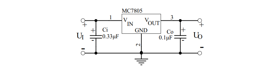
实际应用电路中,芯片输入端和输出端与地之间除分别接大容量滤波电容外,通常还需在芯片引出脚根部接小容量( 0.1µF~10µF)电容 Ci、 Co 到地。 Ci 用于抑制芯片自激振荡, Co 用于压窄芯片的高频带宽,减小高频噪声。 Ci 和 Co 的具体取值应随芯片输出电压高低及应用电路的方式不同而异。

78 系列三端稳压器基本应用电路

第二部分:运算放大器电路

运算放大器一般可分为通用型、精密型、低噪声型、高速型、低电压低功率型、单电源型等几种。表示运算放大器性能的参数有:单/双电源工作电压、电源电流、输入失调电压、输入失调电流、输入电阻、转换速率、差模输入电阻、失调电流温漂、输入偏置电流、偏置电流温漂、差模电压增益、共模电压增益、单位增益带宽、电源电压抑制、差模输入电压范围、共模输入电压范围、输入噪声电压、输入噪声电流、失调电压温漂、建立时间、长时间漂移等。

同相输入比例运算电路

反相输入比例求和电路

差动放大电路

第三部分:信号产生电路

在各种电子设计制作过程中,需要产生各种波形,如矩形波,正弦波,三角波,单脉冲波等。产生的方法主要利用运算放大器或专用模拟集成电路,配以少量的外接元件可以构成各种类型的信号发生器。

分立模拟电路构成矩形波产生电路

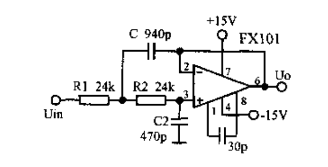
自激式的等效电感振荡器

第三部分:信号处理电路

信号处理电路主要利用集成运算放大器或专用模拟集成电路, 配以少量的外接元件可以构成各种功能的处理电路。主要功能有信号放大、信号滤波、阻抗匹配、电平变换、非线性补偿、电流/电压转换、电压/频率转换等。

运放组成的有源低通滤波器

声音报警电路

第四部分:传感器及其应用电路

传感器是能感受(或响应)规定的被测物理量,并按照一定规律转换成可用信号输出的器件或装置。 传感器通常由直接响应于被测量的敏感元件和产生可用信号输出的转换元件以及相应的电子电路所组成。

霍尔传感器基本应用

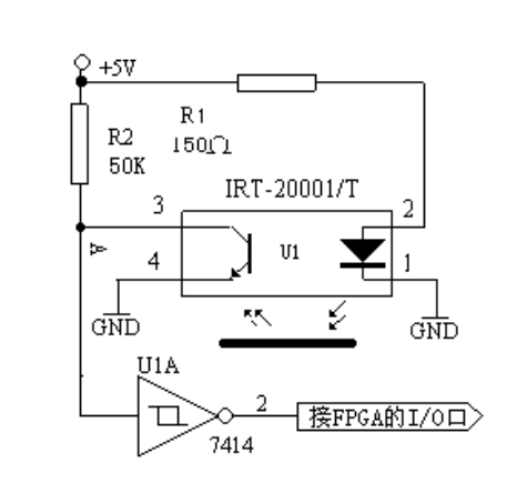
光电检测电路

第五部分:显示电路

LED( Light Emitting Diode 发光二极管)显示器是由发光二极管构成的最为常用的显示器件。数字 LED 显示器利用7个发光二极管显示数字,通常被称为七段 LED 显示器、或者数码管。 另外, 数码管中还有一个圆点型发光二极管, 用于显示小数点。

LED 显示器内部结构

LCD现实原理,在外加电场的作用下, 液晶显示器件的具有偶极矩的液晶棒状分子在排列状态上发生变化,使得通过液晶显示器件的光被调制,从而呈现明与暗或透过与不透过的显示效果。 下面介绍 FPGA 驱动点阵字符型液晶显示模块(MDLS)的方法与程序。

液晶显示模块电路方框图

由于时间跟篇幅的问题,入门电子,学习、设计的几个功能模块电路,只能简单的举几个例子,如果真的想学好这门技术,还是需要深入学习的,可以点击下方的了解更多,进行深入学习。

电源模块并联应用的方法和注意事项

摘要:在电源系统设计中,当一个电源模块的功率无法满足系统的设计要求时,我们往往会考虑多个模块的并联使用。如果并联设计不合理,就会导致并联模块输出均流失效,会有烧坏电源模块、甚至损坏后级系统的风险。今天跟大家简单分享一些造成电源模块并联失效的真正原因。

目前电源系统的发展趋势采用新型的功率器件实现小型、轻量、高效率的电源模块化,通过并联进行扩容。电源并联运行是电源产品模块化、大容量化的一个有效方案,是电源技术发展的趋势之一,是实现组合大功率电源系统的重点。

1.不能并联的根源

很多工程师刚接触电路系统设计时,总会把多个电源模块并联一起使用,导致模块输出无法均流,使得模块输出短路、启动异常、损坏等现象。要彻底解决并联模块均流的问题,必须从模块的结构和输出特性入手,寻找根本原因。

图1

图 1为电源模块的内部等效与输出负载特性曲线:VO=f(IO),R为模块的输出阻抗(包含导线电阻和接触电阻等),空载时,模块输出电压为最大值VO(max)。当负载电流变化△IO时,负载电压变化量为△VO,△VO=R*△IO,R*△IO也表示模块的负载调整率。负载电压VO与负载电流IO的关系可表示为:

VO=VO(max)-R*IO

当两个模块相互并联,如图 2所示,则有:

VO1=VO1(max)-R1*IO1

VO2=VO2(max)-R2*IO2

IO=IO1+IO2

如果两个模块的参数完全相同时,即:VO1(max)= VO2(max)、R1=R2,则两条负载特性曲线重合,能实现负载电流均匀分配。但在实际应用中,两个具有相同容量的模块,VO1(max)与VO2(max)、R1与R2的参数也不可能完全做到相同。从图 2可以看出,由于输出到负载RL的等效阻抗R1、R2很小,输出电压即便出现很小的差别也会引起输出电流很大的变化。例如:当负载RL电流由IO= IO1+ IO2增大到IO、=IO1、+IO2、时,负载特性曲线斜率小的模块1将承受大部分负载电流,模块1将运行在满载或过载限流状态,影响模块的可靠性。

图2

通过对图 1、图 2的分析可知:造成相互并联的电源模块不均流的主要原因是输出电压和等效阻抗不一致。

2.并联的解决方案

并联电源电路的设计,要比串联电源电路设计复杂得多,需要考虑输出电压差、输出阻抗匹配、输出电流均衡等问题。接下来为大家简单介绍几种在日常电源电路设计中比较常用的并联方案,帮助工程师高效完成并联设计任务。

a.电阻并联法

图 3是一种采用比较多的电源并联方案:电源输出电阻并联法。在两组模块输出端先分别串接电阻R1、R2,然后再并联。此种方案主要利用电阻R1、R2上的线性电压,使得两组模块尽量达到负载均衡目的,避免负载特性曲线斜率小的模块承受大电流输出。此并联方案成本低,但只适合在精度要求不高、输出功率不大的场合

图3

b.二极管并联法

图 4是电源输出二极管并联法,在两组模块输出端先分别串接二极管D1、D2,然后再并联。此种方案与电源输出电阻并联法原理相同,优点在于可以利用二极管防止不同电源模块的输出电流逆流到另外一个模块,形成内环流。

图4

c.电流均流并联法

图 5是电流均流并联法,使用特定均流IC设计电源并联输出,每一个被并联的模块都能均流输出,提升每个模块的可靠性,但成本相对比较高,适用于有较高精度要求的应用场合。

图5

加入微信

更多内涵 你懂的

搜索微信公众号:电子产品世界

或用微信扫描二维码:

Copyright ©2000-2015 ELECTRONIC ENGINEERING & PRODUCT WORLD. All rights reserved.

相关问答

电子模块 的功能和用途?

电子模块的功能是将电路、电子元器件或电器设备的一些特定功能单元集成在一起,使其成为一个完整的子系统或部件。通常情况下,电子模块可以分为输入、处理和输...

电动车能量循环 电子模块 有用吗?

有用的。电动车能量循环模块及传感器和控制器是为了提升车辆在行驶过程中的扭矩输出功率及输出比而设定的。通过模块控制可以在车辆匀速行驶时,电池输出功率...

电子 手刹 模块 怎么拆装?

不过,如果更换手刹模块以后,需要对它的程序进行重新匹配,这事一般汽修店没有这个专用程序,搞不定的。如果匹配不好,会有问题的,车辆也会报警,甚至出现,时...

电子 产品的芯片和 模块 怎么区分?

芯片和模块是很容易区分的,所谓芯片就是一颗裸芯片,没有搭建任何的外围电路;而模块就是以芯片为核心,搭建了芯片的基本外围电路,简化了用户的设计。电路模块...

电子 制动控制 模块 的更换_汽配人问答

[最佳回答]点火开关置于OFF位置,务必将线束插接器与电子制动控制模块/电子制动牵引力控制模块连接或断开。不遵循此说明可能会损坏电子制动控制模块/...

电子 税务局第三方协议怎么流程_会计学堂

[回答]三方协议登记维护的操作流程1.业务描述纳税人通过电子税务局录入税库银三方协议基本信息,提交税务机关审核,审核通过后可保存到金税三期系统。录...

大众 电子 手刹车控制 模块 怎么测量好坏?

1、进入驾驶室,将中央挂档盖板以及中央扶手盒拆卸掉,电子手刹模块就在挂档杆后部,中央扶手盒上部位置。2、将电子手刹模块插头拔掉,打开点火开关,万用表调...1...

荣威rx5 电子 驻车制动 模块 怎么拆?

答,荣威rx5电子驻车制动模块拆卸方法如下1、拆掉后刹车分泵,用E40花工具将电子制动电机拆下来(2个螺丝),再将分泵上的电子制动轴用E30花顺时针转动,直到转...

上汽大通g50 电子手刹 模块 在哪

[最佳回答]上汽大通G50的电子手刹模块一般位于车辆的中控台附近。具体来说在换挡杆周围的区域您可能会找到电子手刹模块。在车内的控制区域比如在换挡杆旁...

众泰t600 电子 手刹 模块 位置?

刹模块装在中央扶手的下面刹模块装在中央扶手的下面

标签:

相关阅读